真唐餐飲飲用水除鐵錳設備項目
- 來源:
- 君浩環保集團
- 瀏覽:
- 3144
- 發布日期:
- 2020-11-19
項目名稱:真唐餐飲飲用水除鐵錳設備項目
項目地點:河北廊坊
工程狀態:已完工
真唐餐飲源水是深井水,經檢測水中鐵錳超標、硬度超標。我國飲用水標準規定,生活飲用水中鐵的含量不得超過0.3mg/L,錳的含量不得超過0.1 mg/L。
3.客戶需求
如果飲用水中鐵錳含量超標,給顧客體驗度會很差,影響酒店的品質。2019年8月14號孟經理通過網上咨詢找到了珺浩水處理,要求幫忙解決源水超標的問題。
4.方案定制
真唐餐飲孟經理通過與段經理電話溝通,視頻勘察現場。根據酒店的客流量測算用水量以及超標指標的多少,出具了一套解決方案給孟經理。
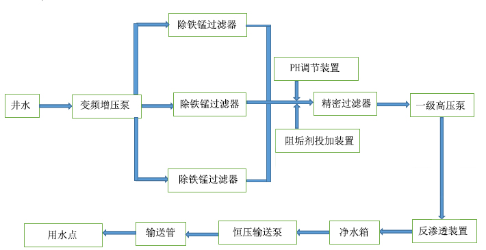
工藝流程:
5.珺浩在行動
方案經過與孟經理的再次溝通調整,獲得王總認可后,并對我們的方案進行了高度評價,第二天簽訂了合同。項目負責人段經理立即開展實施,包括飲用水除鐵錳設備的生產、運輸、安裝、調試,15天內全部完工。
6.商業價值
真唐餐飲經過除鐵錳設備處理后無色度、無異味,客戶吃飯、洗浴再也看不到紅褐色的水質,不僅保證了飲水安全,還提高了酒店的知名度。
如果您想了解飲用水鐵錳設備項目,或者您有疑問,請致電:400-653-6686或通過百度商橋在線咨詢,珺浩水處理為您提供24小時在線客戶服務!同時,珺浩水處理廠家可以為您提供更多的解決方案,免費報價。
以上文章來源于珺浩水處理,專注于飲用水除鐵錳設備的設計、生產、安裝、銷售,轉載請注明出處。


陜公網安備 61040202000640號